Podążaj za instrukcjami wyświetlonymi na poniższym wideo, aby zainstalować aplikację internetową na Twoim urządzeniu.
Uwaga: Ta opcja może nie być dostępna w niektórych przeglądarkach internetowych.
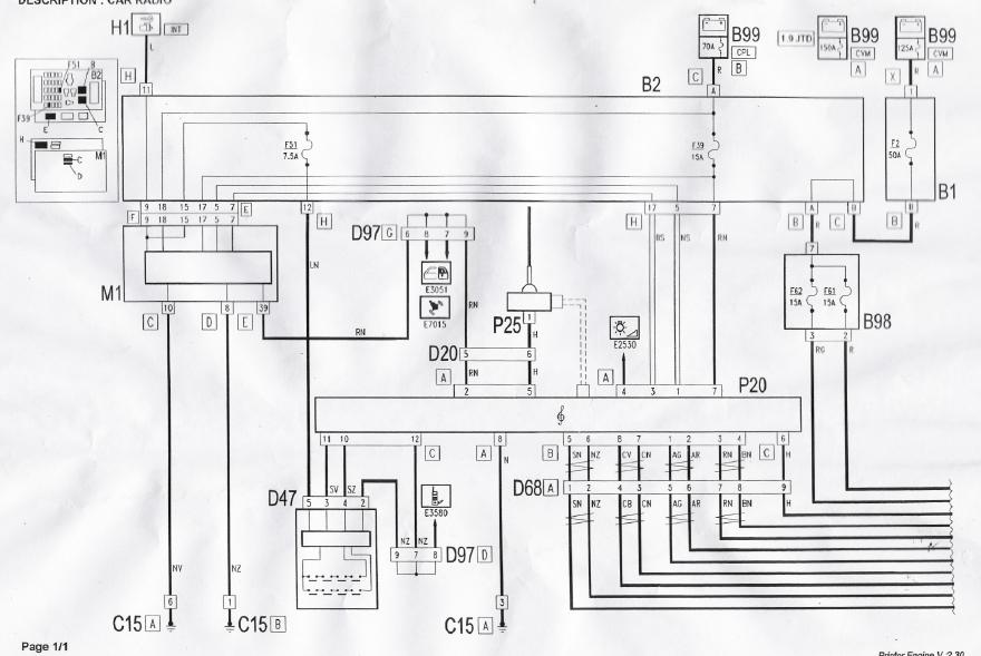
Gdzie przypada subwoofer ?
Ma ktoś u siebie, ma ktoś może schemat ?


W boczku bagażnika![]()
Jak będzie oznaczenie na głośniku to jutro zobaczę.Czy jest też 2Ohm jak głośniki ?
Tę fotkę już widziałem ... właśnie chodzi mi o samą półkę.
I jak ?
Masz fotkę?