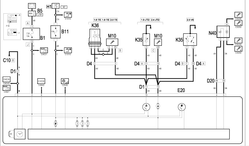
1 załącznik(i)
wskażniki środkowe - podłączenie
Witam wszystkich.
Pisze w sprawie wskaźników środkowych (poziomu paliwa, zegarka, temp wody) a mianowicie ich podłączeniu. Posiadają gniazdo na 12pinów, tylko nie mam pojęcia który pin od czego. Jeśli ktoś mógłby mi rozpisać co i gdzie powinno być podłączone to będę wdzięczny. Zaznaczam że nie mam pojęcia o elektryce samochodowej i proszę mnie nie odsyłać do literatury ze schematami bo się na tym nie znam. Siedzę już trzeci dzień i nie mogę sobie poradzić. Dołączam schemat może się przyda.http://www.forum.alfaholicy.org/atta...d=156030&stc=1