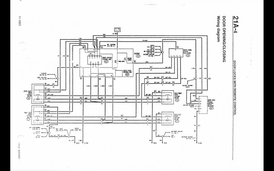
Prośba do forumowiczów czy ktoś posiada czytelny schemat (czytelne kolory przewodów) centralnego zamka sterowanego z pilota - ten z grafiki poniżej tylko w lepszym wykonaniu...
Załącznik 231070
Mój mail olek_jaw@op.pl z góry dziękuję lub poproszę o linka skąd zassać bo czytelne są ale te bez sterowania pilotem.