Panowie wszystko chodziło do momentu gdy wróciłem z pracy i chciałem ponownie odpalić.
Kręci ale nie odpala pompa nie podaje paliwa , sprawdzona na krótko działa , bezpieczniki i przekaźniki wyglądają na dobre .. co można jeszcze sprawdzić
Printable View
Panowie wszystko chodziło do momentu gdy wróciłem z pracy i chciałem ponownie odpalić.
Kręci ale nie odpala pompa nie podaje paliwa , sprawdzona na krótko działa , bezpieczniki i przekaźniki wyglądają na dobre .. co można jeszcze sprawdzić
Czyli sprawdziłeś, że po przekręceniu zapłonu napięcie nie dociera do pompy? A bezpieczniki na pewno dobre? Multimetrem przestrzel. Jeżeli to wszystko ok to chyba bym kopał w kablach ale to aż niewiarygodne.
Ja bym na poczatek sprawdził przycisk bezpieczeństwa pod fotelem kierowcy. Może wyskoczył i stąd pompa nie podaje. Dzialaon wlasnei na tej zasadzie ze odcina prad od pompy paliwa w momencie kolizji. Czasami przez upały potrafi sam z siebei wyskoczyć itp. Zerknij tam.
Zapomniałem dodać że przycisk też sprawdzałem i wydaje się być wciśnięty
masz napisane ze masz JTD ze sportronikiem? Rozumiem ze masz JTD z aisinem? Pytanie jak wyglada odpalanei auta z automatem? Nie trzeba wcisnac hamulca przed odpaleniem? Jezeli trzeba i wciskasz to moze czujnik jakis zdycha albo sie wypial przy pedalach?
Odnajdz przekaznik pompy paliwa i podmien go na inny.
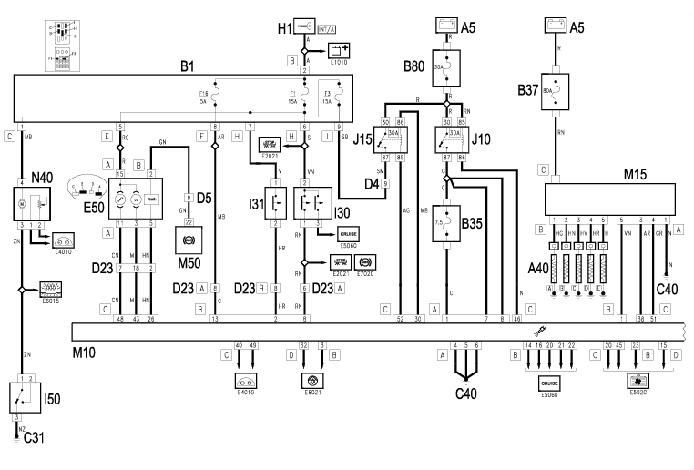
Tak ale z tego co pamietam nie trzeba było mieć wciśniętego hamulca , próbowałem i z tym i bez .. wszystkie bezpieczniki przemierzane prąd na bezpieczniki i przekaźniki dochodzi a na wtyczce od pompy zaś brak .. Macie może ktoś schemat jakiś jak ta wiązka idzie ?
Cześć
Sprawdź czy po przekręceniu kluczyka masz prąd na bezpieczniku F3 pod kierownicą, najlepiej sprawdź to żarówką 21W
jak tam nie będzie prądu to poszukiwania w przekaźnikach, jak będzie to gdzieś kabel po drodze ze skrzynki do pompy paliwa
trzymaj schematy i gdzie co leży
Załącznik 259075
Załącznik 259076
Załącznik 259077
W którym miejscu sprawdzałeś, że nie dochodzi ropa?
Może oringi reduktora są dziabnięte i nie ma ciśnienia na listwie. Możesz pod kompa podłączyć?
Aisin bez hamulca odpala.
Królik jak nie dasz rady to wyśle Tobie sprawną pompę.