Jak wymienić poduszki powietrzne w Alfie 164 po wypadku
Witam !!!
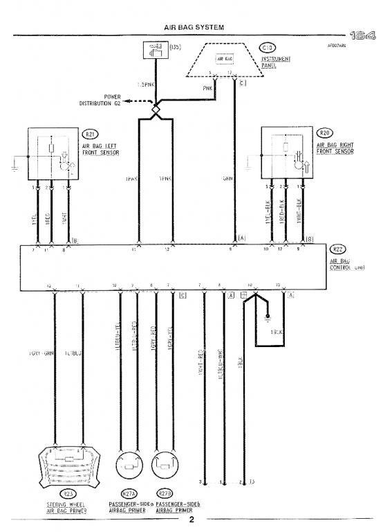
Mam problem jak w temacie. Niestety rozbiłem swoją alfunię 164 super 2.0 T.S rocznik 1997. Zadziałały mi obydwie
poduszki. Auto jest już naprawione no i właśnie nie wiem czy mogę bez sprawdzenia układu Airbag podpiąć poduszki.
Mechanik, który mi robił blacharkę , nie podjął się ryzyka. Z tego co dowiedziałem sie od znajomych trzeba chyba sprawdzić
czujnik /czujniki/, bo inaczej nowe pewnie mogą od razu zadziałać. Szukałem w necie jak to zrobić, ale nie znalazłem
konkretnych informacji na ten temat, dlatego proszę kolegów o pomoc.
Z góry dziękuję !