Jak jest zamontowany ?
Ma ktoś u siebie, ma ktoś może schemat ?
Gdzie przypada subwoofer ?
Czy jest też 2Ohm jak głośniki ?
Printable View
Jak jest zamontowany ?
Ma ktoś u siebie, ma ktoś może schemat ?
Gdzie przypada subwoofer ?
Czy jest też 2Ohm jak głośniki ?
W boczku bagażnika :)
- - - Updated - - -
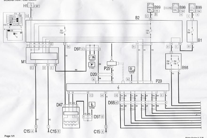
Załącznik 82920Załącznik 82921
I reszta info tutaj http://forum.alfaclub.pl/viewtopic.php?t=28680
Nieprawda, w sedanie sub jest w tylnej półce po prawej stronie.
Po lewej w półce wzmacniacz.
W boczku bagażnika jest w SW i 147.
Tak to wygląda w sedanie:
http://www.forum.alfaholicy.org/foru...tml#post289700
Jak będzie oznaczenie na głośniku to jutro zobaczę.
Tak, kolego głośnik od suba też jest 2 Ohmowy. Przynajmniej u mnie w wersji sedan gdzie miałem BOSE taki był. I tak jak geeker napisał szukaj wszystkiego w tylnej półce.
A ma ktoś może fotkę tylnej półki jak to wizualnie wygląda ?
Ciekaw jestem czy półka (i to co pod nią) w FL i noFL jest to samo.
http://www.forum.alfaholicy.org/foru...lfa_156_a.html
Post numer 7, ale wszystko wybebeszone ;)
http://www.forum.alfaholicy.org/foru...lfa_156_a.html
Tutaj masz, zdjęcie bez maskownic. 5 albo 6 post
Tę fotkę już widziałem ... właśnie chodzi mi o samą półkę.
Super, będę czekał.