No ja tylko piszę to co usłyszałem od niego ;) To nic ogarnie się. w razie jakichś komplikacji ktoś pomoże no nie? :D
Printable View
No ja tylko piszę to co usłyszałem od niego ;) To nic ogarnie się. w razie jakichś komplikacji ktoś pomoże no nie? :D
No i mamy problem co do wiązki.. Z przedlifta niby wszystko pasuje, ale... Więc tak, podłączyłem wszystko i ICS wykrywa dsp, głośniki w półce też grają. Problem tkwi w tym, że nie grają głośniki w drzwiach. W przedlifcie w wiązce od dsp są wyprowadzone kable do głośników, zaś w FL'ce cała instalka pod głośniki jest we wtyczce z bagażniku. Jak to rozkminić?
Jak nie masz DSP to głośniki masz zasilane z wiązki od ICSa. Jak montujesz DSP to ICS po wykryciu procesora odcina sygnał na głośniki i prowadzi stereo do procka, bo to on wtedy daje na głośniki. No więc z tego wynika że nowa wiązka którą wpinasz w procek musi mieć nowe podejścia do głośników w drzwiach. Albo tego nie zauważyłeś albo masz coś wybrakowaną tą wiązkę.
No mam 2 kostki właśnie. Tylko jak je podpiąć?
Przypominam, że mam werjsę FL, a wiązka jest przedliftowa
Nie znam dokładnie wtyczek. Mogą się roznic i bedzie trzeba przelutowac kable.
Nie rozumiesz. Gdzie te wtyczki podpiąć teraz? O to chodzi
zrób zdjęcie tych wtyczek i napisz w którym są miejscu. Coś wymyślimy.
http://www.forum.alfaholicy.org/atta...p-imag0207.jpghttp://www.forum.alfaholicy.org/atta...p-imag0208.jpgWtyczka do której w bagażniku była podpięta ori wiązka bez DSP. W polifcie właśnie w niej idą kable sygnałowe na głośniki w drzwiach.
http://www.forum.alfaholicy.org/atta...p-imag0210.jpghttp://www.forum.alfaholicy.org/atta...p-imag0211.jpgNiebieska to ori z auta, biała z DSP. Jak widać kilka pinów jest inaczej
http://www.forum.alfaholicy.org/atta...p-imag0213.jpgA do tej jak podłączyłem na krótko jakiś głośnik to zaczął grać. Przy "w miarę" ułożonej wiązce kabel ten jest mniej więcej w tunelu środkowym. Są w niej 2 piny, kable koloru zielonego jak widać na foto.
Pod kanapą jest jeszcze druga wtyczka, która po podłączeniu też gra. Ma 4 piny, gra tylko z dwóch.
HELP!!
- - - Updated - - -
https://youtu.be/2N8rEZK1Sjk
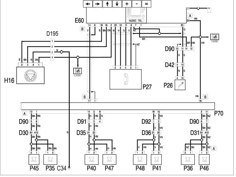
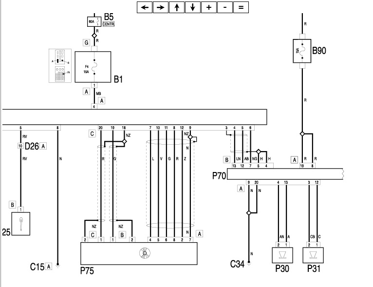
Poniżej troszkę schematów:
http://www.forum.alfaholicy.org/atta...d=167671&stc=1http://www.forum.alfaholicy.org/atta...d=167672&stc=1http://www.forum.alfaholicy.org/atta...d=167673&stc=1
Opisy kolorów w poniższym linku:
http://www.forum.alfaholicy.org/zrob...ktrycznym.html
Dzięki wielkie. Tył podlączyłem, gra. Nie mogę z tej wiązki znaleźć sygnału na głośniki przednie.