-
2 załącznik(i)
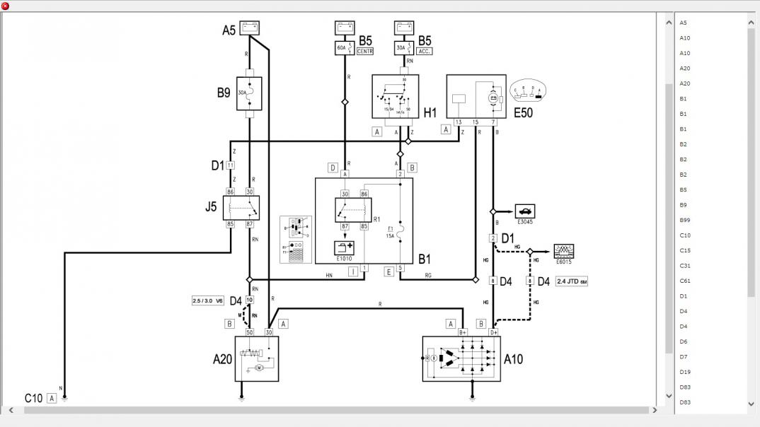
Obiecane schematy ('02-'03):
http://www.forum.alfaholicy.org/atta...d=182155&stc=1http://www.forum.alfaholicy.org/atta...d=182156&stc=1
I teraz:
- podinasz się pod zacisk D+ altka bezpośrednio lub pin 4 złącza D4 w komorze silnika.
- jeśli ledy pobierają dużo pradu (sprawdź miernikiem) to po drodze dajesz przekaźnik, który będzie wyzwalany jak wyżej. W tym przypadku potrzebujesz "silnoprądowego" plusa.
Czemu tak, ano patent ten przydaje się, kiedy montujemy np. zwykły automat do świateł. Rozwiązanie to powoduje, że światła zapalają się 2-5s po odpaleniu auta, nie obciążając aku przy rozruchu :) . Przetestowane na kilkunastu różnych modelach aut.
A tak poza tym, to może zamiast ledów warto pokusić się na DRL'a ?
-
Danus77, dziękuję...
Mam do Ciebie jeszcze pytanie: mógłbyś mniej więcej przybliżyć mi w którym miejscu znajduje się to złącze D4? Bo nie mogę go jakoś zlokalizować..
Moje auto jest z 2001 roku, a schematy chyba dla lat '02 '03, czy to nie ma znaczenia?
Pozdrawiam
-
Ma znaczenie najczęściej. Napisz mi jeszcze czy montujesz DRL czy odrębne ledowe światła do jazdy dziennej
-
W chwili zadawania pytania miałem już kupione światła ledowe z automatem, więc zostaję przy nich..
-
Możesz się wpiąć również pod bezpiecznik B31 10A na podszybiu (niebieski i niebiesko-biały) lub przy samej pompie ABS na pin 15 kabel niebiesko-biały.
Złącze D4 jest z prawej strony auta przy grodzi gdzieś tak w połowie jej wysokości.