Do rozebrania i sprawdzenia/czyszczenia masz 2 rzeczy. Silnik wycieraczek i jego styki w środku oraz pająk, tak dla świętego spokoju. Do silnika powinien być manual w dziale ZtS.
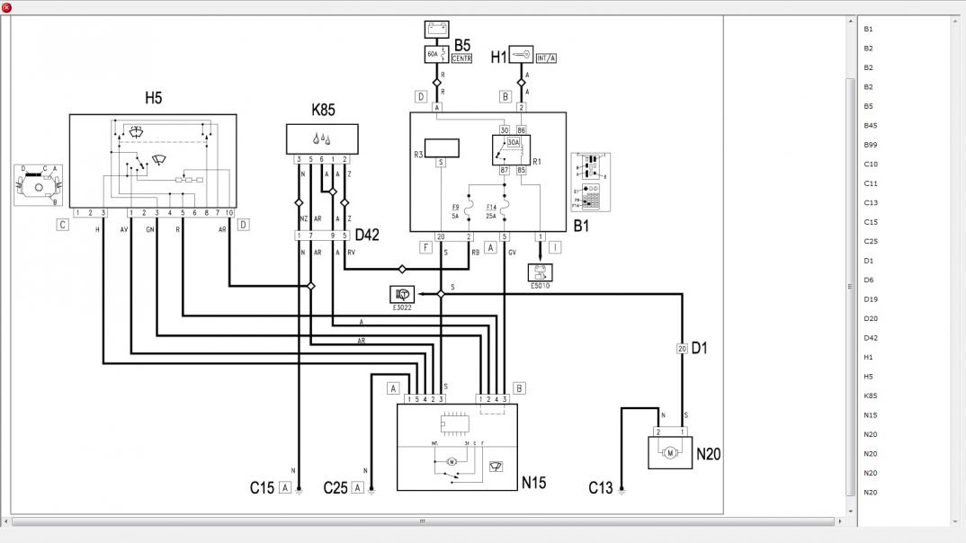
P.s. Schemat:
Załącznik 231295
Printable View
Do rozebrania i sprawdzenia/czyszczenia masz 2 rzeczy. Silnik wycieraczek i jego styki w środku oraz pająk, tak dla świętego spokoju. Do silnika powinien być manual w dziale ZtS.
P.s. Schemat:
Załącznik 231295