-
Mam ori ksenon w 156. Regulacja świateł działa na samym początku, oraz dynamicznie podczas jazdy. Jak wsiadam do auta z normalnym H7 to światło skacze góra dół jak szalone, a w moim aż takiego rozstrzału nie ma, lekko pracują góra dół. Do tego w garażu na drzwiach zaraz jak przyjechałem z regulacji świateł na stacji narysowałem sobie kreskę gdzie jest linia odcięcia, jak ładuje do bagażnika z odpalonymi światłami to od razu schodzą w dół i nie ważne, czy przyjechałem w 2 ciotkami z tyłu, czy samemu to światła nigdy nie zeszły mi z tej kreski na drzwiach
-
6 załącznik(i)
Poszukaj moich postów, ten temat przerabiałem kilka ładnych lat temu, na oryginalnych lampach i oryginalnym tylnym korektorze. Jeśli nie miałeś spryskiwaczy oryginalnie to do zwykłego zderzaka nie zamontujesz oryginałów, po prostu brak jest wsporników, które są odlewany jako integralna część zderzaka do wersji ze spryskiwaczami. Ja kupiłem wówczas oryginalne zaślepki spryskiwaczy, pomalowałem je zgodnie z kolorem nadwozia i je przykleiłem do zderzaka dokładnie w miejscu, którym powinny występować. (Gdy ja się w to "bawiłem" brak było na rynku zderzaków z otworami na spryskiwacze lub ich cena i koszt przewodów i zaworków oraz samych spryskiwaczy była powalająca.) Nigdy nie miałem problemów z oślepianiem innych, a system pozycjonowania działał bez zarzutu. Będziesz miał problem z tylnym wspornikiem pozycjometra, ponieważ on również jest stałym elementem tylnego drążka stabilizatora (przyspawany), trzeba kupić nowy tylny drążek lub dorabiać wspornik do którego się przykręca pozycjometr.Załącznik 263302Załącznik 263303 napisz do mnie na alfa16v@poczta.onet.pl to dostaniesz wszystko co zebrałem wówczas na ten temat.
- - - Updated - - -
Załącznik 263304
Załącznik 263306
i takie tam.. jest tego dużo więcej :)
-
Wiecie może czy inne czujniki poziomowania podejdą do Alfy? Chodzi mi o przód i tył łącznie kompletnymi uchwytami.
Btw: Jutro wysłane mi zostaną kompletne ori lampy xenon z przetwornicami więc brak tylko czujników.
Do Alfy 156 po FL ciężko dostać.
---------------------------------------
Czy od 159 czujniki podejdą??
-
4 załącznik(i)
Dzisiaj przyszły do mnie lampy ori kompletne tylko zamontować i podłączyć. Koszt 300,00 PLN
Nie trzeba ich polerować, jeszcze są w stanie "dobry+" :) Ułamany jeden górny uchwyt, którego łatwo naprawić.
Załącznik 263519 Załącznik 263520 Załącznik 263521 Załącznik 263522
Czekam teraz na czujniki poziomowania przód tył. ;) z alfy 147
-
Podziwiam, mi by się przy tym aucie już tak nie chciało. Sprawdź sobie jeszcze regulację, czy kręcą się z lekkim oporem, czy słychać, żeby to tam pracowało. Te linki potrafiły się często gęsto łamać z starości uniemożliwiając poprawną regulację. W moim całe szczęście chodzi to bardzo płynnie i bez problemu można regulować w poziomie i pionie
-
Linki są ok. Regulacja góra-dół, prawo-lewo działa bardzo dobrze. Linki kręcą się nie za lekko, nie za ciężko a przy tym płynnie :)
300,00 za komplet to jak za darmo. Najdroższe używki na Alledrogo stoją po 1700,00 masakra i wyrazy współczucia dla wystawiającego.
Jutro będę miał czujniki przód - tył i składam wszystko do kupy. Instalację elektr: dzisiaj robiłem, jest prawie gotowa, resztę muszę polutować już na aucie.
-
Przyszły do mnie czujniki z wiązkami elektrycznymi czterożyłowymi. Pasują idealnie, ale jak je podłączyć do lampy? One są od 147-ki
-
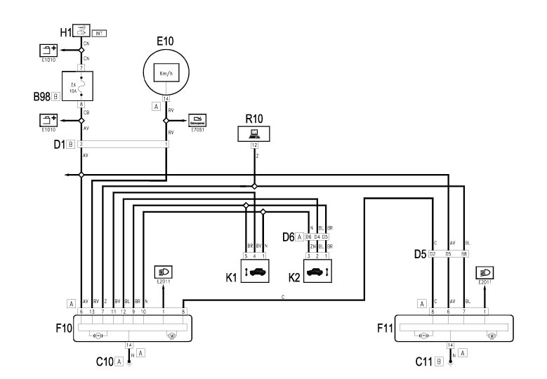
Wg schematu z eLearn.
Wysłane z mojego Mi A1 przy użyciu Tapatalka
-
Mógłbyś zapodać schemat bo nie widzę takowego na eLearn. Przetrzepałem cały i nic. Albo mam stara wersje bo nawet złącz konektorowych w nim nie ma.
-
1 załącznik(i)
Załącznik 263563
Wszystko ładnie pięknie, ale ja mam jak wspomniałem czujniki czterożyłowe.
Mostkować dwa przewody tego samego koloru czy jednego po prostu nie wlutowywać?