[MENTION=26927]Gepard[/MENTION] określ rocznik bo były zmiany.
Printable View
[MENTION=26927]Gepard[/MENTION] określ rocznik bo były zmiany.
Powiedzmy 2005 (mam same fotele po FL)
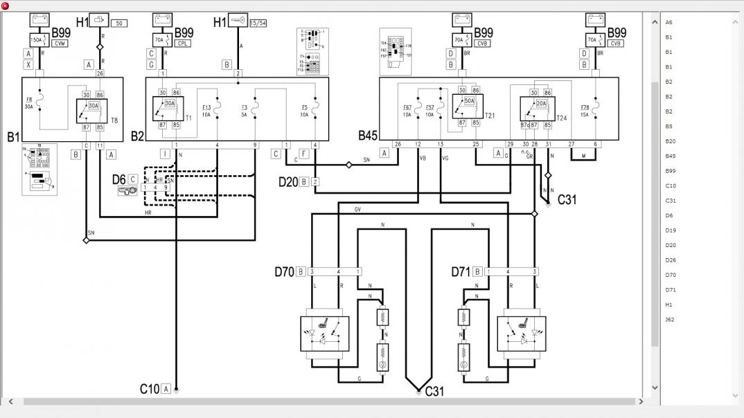
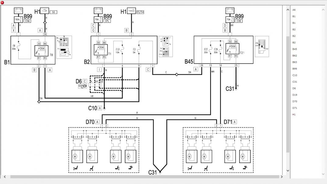
D70A - wtyczka czarna
D70B - wtyczka biała
opis kolorów:
http://www.forum.alfaholicy.org/zrob...ktrycznym.html
Załącznik 243618Załącznik 243619
Ma ktoś schemat zapłonu? Niemam iskry na świecach. Na listwie ciśnienie paliwa jest więc pompllka śmiga. Natomiast niema iskri i prawdopodobnie sygnału na wtryski bo nawet gdy dłużej kręciłem rozrusznikiem topo odkreceniu świecy sucho.
Sprawdź bezpiecznik B40 15A na podszybiu. Cewki i wtryski mają stały plus z tego bezpiecznika, a sterowane są masą.
Sprawdziłem, był spalony. Już wymieniłem natomiast niema dalej iskry. Dziś sprawdzałem czujnik położenia walka przy pomocy diody Led. Przy przekreceniu stacyjki zapala się raz, a gdy kręcę rozrusznikiem mruga. Więc sam czujnik chyba dobry. Po przekreceniu zapłonu napięcie na cewki dochodzi + i-. natomiast nie dochodzi sygnał sterujący cewka, sterowanie hyba jest minusem. Ma ktoś pomyśl co bym mógł jeszcze sprawdzić? Głupi już jestem siedzie w garażu już 2 tydzień i szukam jak głupi. Wie ktoś z kad się biedze ten sygnał sterujący cewka? Może jakiś moduł sterujący jest?
- - - Updated - - -
Acha jeszcze jedno zaloaczylem wszystkie przekaźniki od zapłonu pompy paliwa wtrysków itd, wszystkie zablokowałem aby były załącza one na krutko i też nie ma tej iskry. Coś musi sterować cewkami, samo dostaje sygnach z czujnika walka a nie puszcza sygnału na cewki. Dobrze kombinuje jest coś takiego
Witam
Widzę, że to post rozwiązywania problemów elektryki w Alfie 166, dlatego proszę Was o podpowiedź, informację.
Problem mam z obrotami silnia w Alfie 166 3.0 V6 CF3 + LPG, rok produkcji 2001. Problem polega na tym, że obroty rosną w zależności od nagrzania silnika. Wzrost obrotów spowodowany jest zadanym kątem otwarcia przepustnicy. Dzieje się to po wciśnięciu pedału gazu. Gdy silnik jest zimny obroty po "przegazowaniu" wracają do pierwotnych. Im bardziej silnik jest rozgrzany tym po "przegazowaniu" obroty wracają ale do wyższych niż obroty biegu jałowego i pozostają na nich. Przy mksymalnie rozgrzanym silniku po "przegazowaniu" obroty zawieszają się na wartości 2500obr./min. W komputerze możemy odczytać takie dwa parametry jak kąt otwarcia przepustnicy i kąt zadany otwarcia przepustnicy. Po "przegazowaniu" Kąt zadany przepustnicy nie wraca do pierwotnie zadanego tylko jest większy, w zalezności od rozgrzania silnika przez co kąt otwarcia przepustnicy tym samym przepustnica są otwarte i stąd te obroty.
Moje pytanie co wysterowywuje przepustnicę, czego to może być przyczyna.
Dziękuję za podpowiedź.
Pozdrawiam
Może pedał gazu ? tam były często problemy z kostkami.
Pedał gazu jest w porządku, kostka sprawdzona komputer wskazuje poprawną pozycję pedału, po puszczeniu wraca do wartości "0"
Ostatnio wypiąłem Wszystkie czujniki. Został tylko czujnik położenia wału/koła zamachowego skrzyni, czujnik położenia wałka wydechowego oraz z musu czujnik temperatury płynu chłodzącego (4 styowy). Problem dalej niestety istnieje.
Informacyjnie rozrząd ustawiałem na czujnik GMP i znaki na wałkach. Zapomniałem ostatnio dodać, że w samochodzie jest zainstalowana skrzynia automatyczna.
Nadal komputer każe przepustnicy się otwierać (podnosi minimalne obroty biegu jałowego), aktualnie na benzynie jest to wartość 1750 obr./min.
Może mi ktoś coś podpowiedzieć z czym mam problem w swojej alfie ???
Pozdrawiam
Bocik