Miłego szukania ;)
Załącznik 190618Załącznik 190619
Printable View
Miłego szukania ;)
Załącznik 190618Załącznik 190619
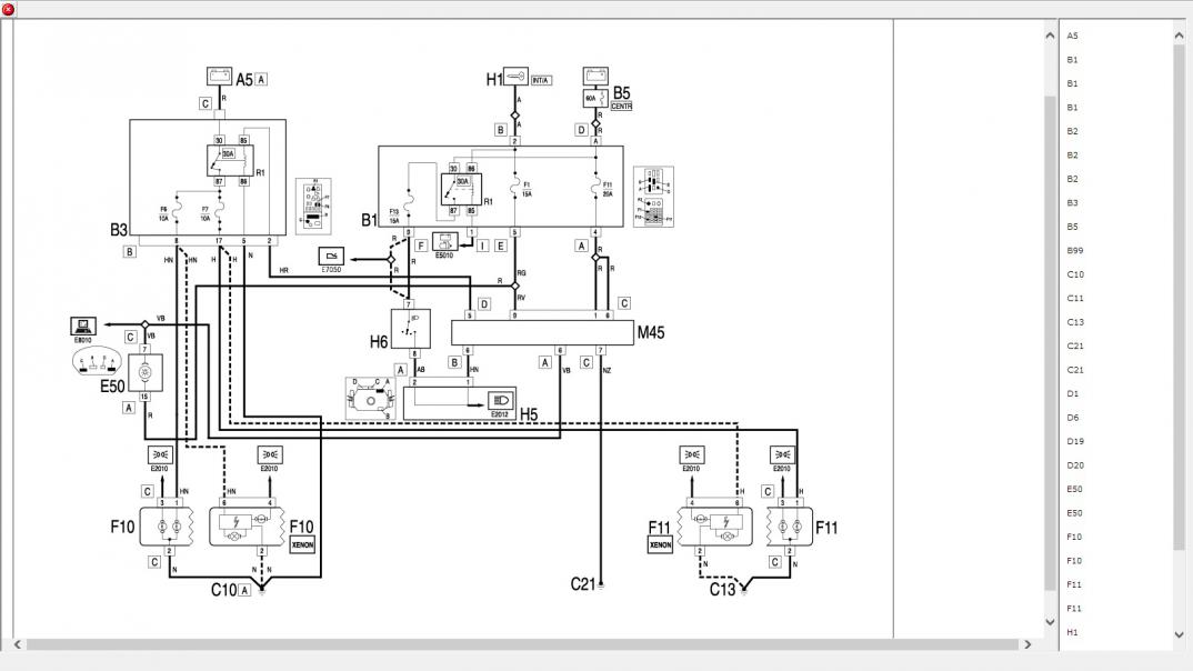
Panowie zielona puszka pod kierownicą zmieniona i nadal to samo... jak narazie światła działają ale ciekawe na jak długo ;)
Skoro działają to jak to bez zmian? To miały nie świecić???
Marek na drugiej puszcze taka sama sytuacja że raz działały raz nie. Więc założyłem swoją i na niej jest tak że dzień działają a dzień nie. Chyba będę musiał przejrzeć instalacje, bo napewno to nie jest wina przełącznika ani zielonego przekaźnika pod kierownica. A jak sprawdzaliśmy miernikiem kostkę w którą wpina się żarówkę to tak jak by masy nie było, wzięliśmy masę z silnika i prąd się pokazał
To problem rozwiązany. Teraz schemacik w łapkę i szukasz gdzie jest masa. Proste.
haha żeby to było takie proste ;) sam wiesz jakie tam jest dojście wszędzie ;)
A myślisz że jak tu pytania pozadajesz to się sprawa uprości?????????? Nie dramatyzuj. Skoro nie ma masy to dodaj nową do źródła i po temacie.
nie dramatyzuje tylko mówię jak jest naprawdę . A Ty się nie spinaj odrazu, od tego jest forum żeby się dopytać, nie każdy jest alfa i omega. Chyba że może Ty jesteś idealny i wiesz wszystko !
To skoro masz wszystkie odpowiedzi to po co tak głupio piszesz? Sam sobie laurkę wystawiłeś. Jak masz problem z czytaniem schematów albo z obsługą miernika to napisz co chcesz wiedzieć albo poszukaj kogoś w okolicy dla kogo to nie będzie problem.
Masę do instalacji możesz sobie w nieskończoność dodawać. Nie musisz śledzić wszystkich kabli gdzie jest przerwana.
Możesz nawet przy samej lampie. Nie będzie to zbyt profesjonalne ale funkcjonalnie spełni swoje zadanie.