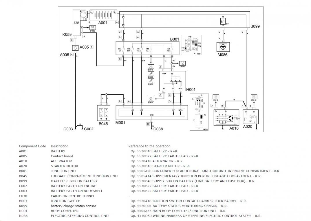
Jeżeli problem jest w stacyjce, to winę ponosi kostka stacyjki. Jest zamontowana po przeciwnej stronie otworu na kluczyk. Jeżeli można ją rozebrać to można sprawdzić blaszki w jakim są stanie. Chyba że to rzeczywiście rozrusznik. A kontrolka alfa code (czerwonym kluczyk) gasnie chwilę po włączeniu zapłonu gdy problem występuje?