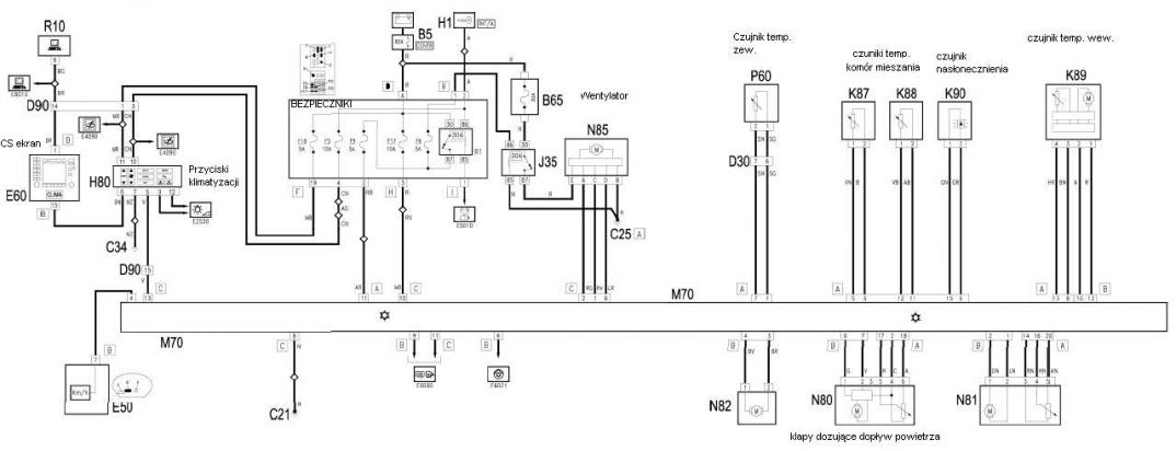
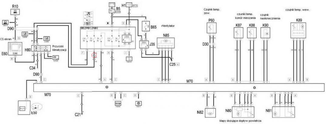
Niestety... u mnie to nie czujnik. Sprawdziłem. Do sterownika klimatyzacji dochodzi prawidłowa informacja z niego. Oporność czujnika około 10kOhm w warunkach pokojowych i wyraźnie maleje po zagrzaniu i rośnie podczas chłodzenia. Czy ktoś wie jakie napicie powinno być na takim czujniku? u mnie jest okolo 2,7V.
Chętnie sprawdzę też inne pomysły, więc nie krępujcie się i piszcie :)