za doładowanie odpowiada komp który jest zamontowany w tunelu środkowym przy wtyczce 3pin od kompa... zapłonem oraz paliwem nie steruje przypadkiem sam motronic który jest pod schowkiem po prawej stronie?
Printable View
no to przy wtyczce 3 pinowej na tunelu jest motronic - z tego wynika że on steruje doładowaniem. Pod schowkiem jest EZ który odpowiada za zapłon.
tutaj masz to ładnie rozpisane :) http://www.bosch-automotive-catalog....nvocation=true
W takim razie podmienię jeszcze motroniki bo mam na całe szczęście drugi...
Ligar Ty masz cala druga Gtv w czesciach? :)
Sent from my iPhone
Pytanie czy ten woz ma tryb ob :) wszyscy tak sie nad tym spuszczaja .. a ktos jest w stanie potwierdzic ze cos takiego ma wystepowac ?
Macie gdzies w instrukcji napisane ze w wozie xxx przy gwaltownym wcisnieciu pedalu gazu cisnienei doladowania zostaje podniesione na xx sekund ? Czy po prostu opieramy sie na twierdzeniu uzytkownikow ktorzy zaobserwowali chwilowe (sekunda dwie) przeladowanie ?
Zrob prosty test :) wsiadz do wozu zapnij jakis 3 lub 4 bieg :) i przy niskich.. powiedzmy 2000 obr wcisnij pedal w podloge :) ktos niech bada co sie bedzie dzialo z doladowaniem. Jak na moment wskoczy powyzej 1 bara i spadnie sobie na to (niby) fabryczne 0.9 to masz swoj ob :) ktory nie jest niczym sterowany a wynika jednynie z opoznien zadzialania zaworu wg.
http://img63.imageshack.us/img63/948...fcseria4jm.jpg albo zroluj ten woz na jakiejs obciazeniowce :) i moze gdzies wisza w necie wykresy takich samych to zbadamy czy ty wogle masz tam problem :)
Robiłem juz test o którym piszesz i nie zaobserwowałem chwilowego przyrostu doładowania . Jest cały czas stabilne 0,9 bara. Niestety nie miałem jeszcze czasu przerzucić drugiego kompa wiec nie mam potwierdzenia ze to nie jest jego wina.
Co do wyposażenia auta w OB to w instrukcji nie wyczytałem ale wszyscy twierdzą, że tryb OB ma być.
Planuje się gdzieś wybrać na rolkę, pytanie tylko czy to musi być obciążeniówka czy może wystarczy inercyjna? Nie wykluczam, że to może być przerost moich oczekiwań w stosunku do 200 koni w TB...
Znalazłem na Alfaowner podobny przypadek ale rozwiazanie które zaproponowali dość słabe - montaż MBC.
http://www.alfaowner.com/Forum/alfa-...-pressure.html
TB jakąś rakietą nie jest - przyśpieszenie pomiędzy 156 2,5v6 a gtv 3.0 24v - w sumie 3.0 też szybkie nie jest... Miej na uwadze, że ten samochód waży prawie 1.5tony i to ma duży wpływ na jego moc.
co do mbc to tylko dobre mbc a nie tanie i do tego pomiar afr żeby mieszanka nie była zbyt uboga. Na mbc powinna już lepiej jechać niż 3.0 bo jak dobrze pamiętam w serii ebc daje mniejsze doładowanie na 1,2 dopiero chyba od 3 pełen boost
udało mi się nakręcić jakiś film jak to dmucha. Słowo jakiś jest tutaj kluczowe bo jakość jest fatalna ale czego oczekiwać po kalkulatorze w nocy...
https://www.youtube.com/watch?v=Ek_8JWgf7to
Gaz cały czas w podłodze, było leciutko z górki. Przyspieszanie od 2 do 4
https://www.youtube.com/watch?v=Ek_8JWgf7to
Rozumiem, że pomiar robiony na odcinku wyłączonym z ruchu publicznego? :P
Z ewentualnych przyczyn można wykluczyć szczelność układu dolotowego, bo podejrzewam, że chłopaki z FLAR-Ital się tym zajęli...
Zawór sterujący wastegate'm na turbinie jak wspominałeś tez działa...
Może sztanga od wastegate'a jest źle ustawiona lub sam turbina już się kończy.
Teraz jest to już problem tylko z ciśnieniem doładowania co zawęża pole poszukiwań.
A teraz jeszcze pytanie o Twoje odczucia z jazdy, czuć, że auto ma te 200KM?
Czuć wyraźny spadek mocy powyżej ~5000rpm, czy idzie w miarę równo?
Możesz spróbować porobić testy... na przyspieszenie 0-100 raczej nie będzie obiektywny, ale elastyczność już bardziej...
Porównać możesz do wyników tu: http://www.zeperfs.com/en/fiche24-al...v-v6-2-0-t.htm
Dodano po 22 minutes:
Znalazłem to:
http://forum.berlinasportivo.com/arc...hp/t-2006.html
W sumie wnosi niewiele poza tym, że overboost w TB powinien się pokazać...
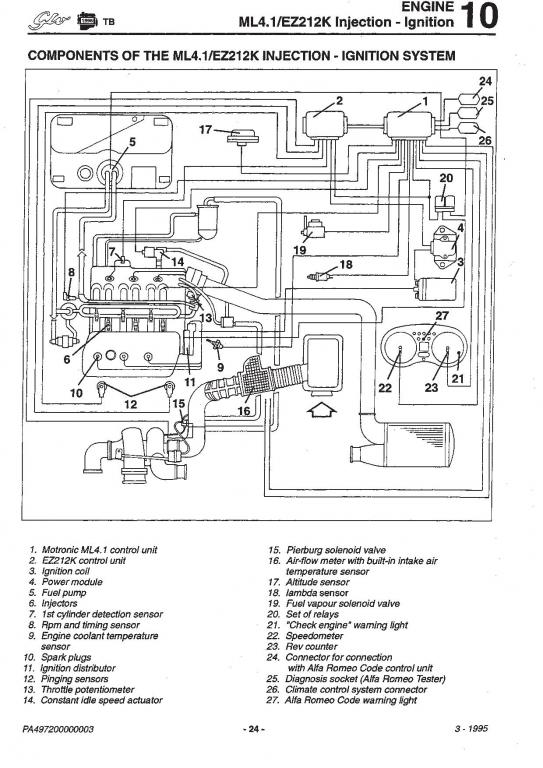
Znalazłem w manualach rozpiskę dotyczącą układu sterowania w przypadku silnika 2.0 TB i dwóch wspomnianych wyżej centralek czyli Motronica ML4.1 i EZ 212K. Może komuś się kiedyś przyda dlatego wrzucam :) Dokładnie wszystko widać, który komputer za co odpowiada.
http://www.forum.alfaholicy.org/atta...d=129945&stc=1http://www.forum.alfaholicy.org/atta...d=129946&stc=1