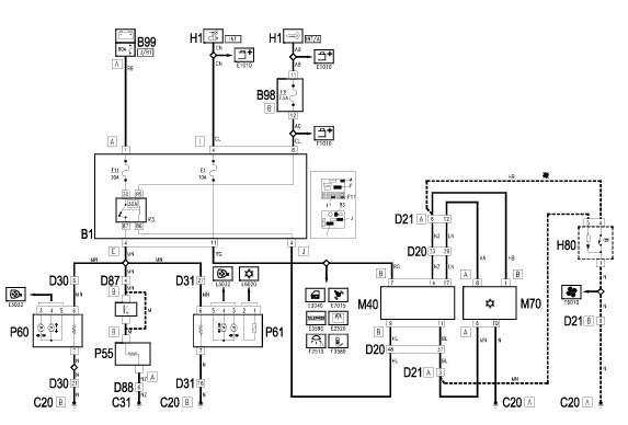
podgrzewanie foteli nie działa...

Printable View

Pokaż 40 postów z tego tematu na jednej stronie
Strona 1 z 2 12 OstatniOstatni
Pokaż 40 postów z tego tematu na jednej stronie
Strona 1 z 2 12 OstatniOstatni