Po przekręceniu kluczyka brak reakcji
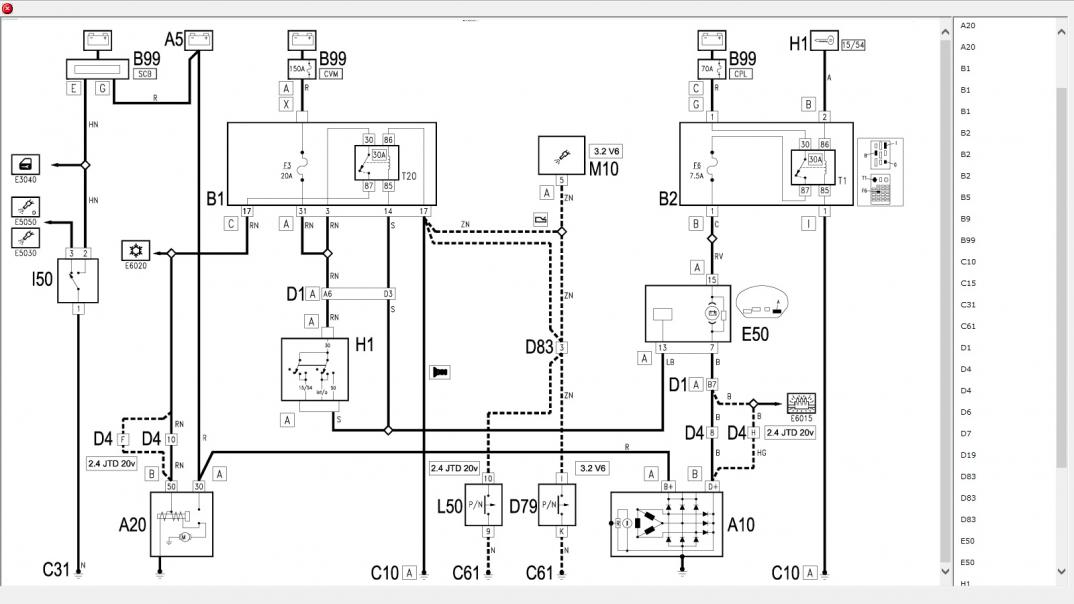
Po przekręceniu kluczyka kontrolki się zapalają przekaźnik cyka kontrolki nie przygasają. Podmieniany rozrusznik to samo. Kostki od immo sprawdzone wszystko ok. Prąd ze stacyjki po przekręceniu kluczyka idzie mimo to rozrusznik martwy bendyks i automat nie rusza. Nie mam już pomysłów bezpieczniki wszystkie ok. Masy zdaje się też ok [emoji19] od jakiegoś czasu zaczęła dziwnie kręcić jakby dłużej i pewnego razu już zdechła pod sklepem zostawiłem ją tam na godzinę wróciłem i o dziwo odpaliła odprowadziłem ją pod dom zgasiłem i dupa stoi sobie [emoji19] AR 166 2.4 JTD 20v Akumulator nowy jakby co.
Wysłane z mojego MHA-L29 przy użyciu Tapatalka