Tak jak w temacie dzisiaj znalazłem kostkę pod plastikiem za kierownicą. Zastanawiam się do czego ona jest czy do sterowania radia z kierownicy czy może mam tempomat???
Printable View
Tak jak w temacie dzisiaj znalazłem kostkę pod plastikiem za kierownicą. Zastanawiam się do czego ona jest czy do sterowania radia z kierownicy czy może mam tempomat???
To jest kostka do tempomatu.
a jak sprawdzić czy tempomat działa bez manetki?? da się jakoś??? dodam że po włączeniu zapłonu nie zapala mi się lampka cruise co to oznacza?? czy kostko jest wyprowadzona ale nie podłączona czy dopiero po podłączeniu pająka zaświeci się lampka?? nie pamiętam na którym pinie (kolorze kabla) ale jak sprawdziłem miernikiem (plus wpiłem do tego pinu a minus przyłożyłem do karoserii samochodu to pokazało mi 12v
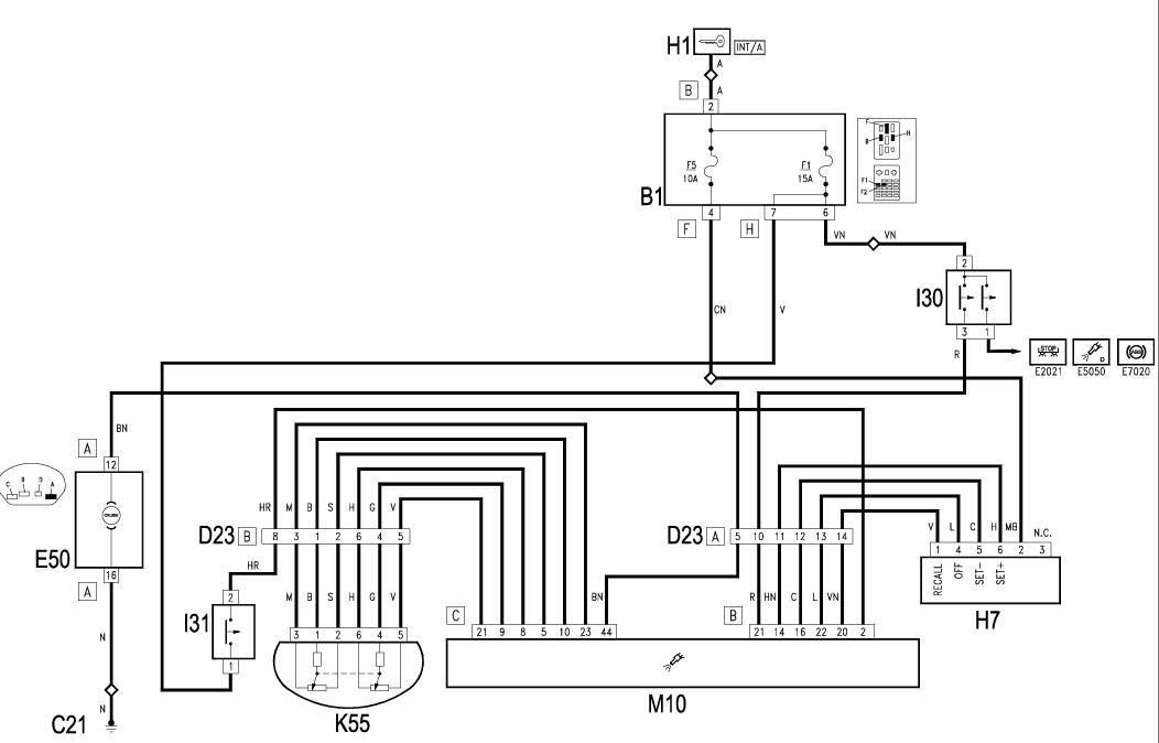
Tutaj masz rozpiskę pinów, schemat i oraz styki manetki:
Załącznik 72247
Załącznik 72248
Musisz zwrócić uwagę czy:
1. Masz bezpiecznik F5 pod kierownicą
2. Czy masz dwuobwodowy czujnik przy pedale hamulca
3. Czy masz czujnik przy pedale sprzegła
To znajdź sobie manetkę używaną z możliwością zwrotu i sprawdź ;)
...a tak bardziej na "piechotę, to pewnie da się jakiejś piny zewrzeć... ;)
właśnie o to mi chodzi żeby komputer pokazał ze tempomat jest włączony. Jeszcze jedno pytanie czy jak ktoś niema tempomatu, to po podłączeniu do koma też ma opcje tempomat czy nie??(chodzi mi o to że znajomy ma tempomat i pokazuje mu na kompie, a ja mam tempomat na kompie jest kostka ale nie mam w manetce)
Zobacz na update mojego postu. Tam wszystko rozpisane.
danus77 mam wszystko i czujnik na pedale sprzęgła i na pedale hamulca i bezpiecznik też jest ale nie wiem nadal jakie kable zewrzeć żeby komp odczytał czy tempomat jest aktywny
wystarczyło popatrzeć na podane schematy i widać jak na dłoni, że musisz zewrzeć pin 2 z 4.