A JTS lata na czterech świecach aż miło.
Printable View
A JTS lata na czterech świecach aż miło.
Bubu321 piszesz, że cewka WN w Alfie wytwarza 40 kV. Wyczytałem gdzies w sieci, że izolacja przewodów z rdzeniem miedzianym jest na 30 kV.
- ja to podałem z pomiarów moim oscyloskopem.
- a jak tam dalej teoria i praktyka stosowania CF3 zamiast CF2.
będę musiał wyedytować swojego posta, bo wymieniając świece w Gtv pooglądałem jak są one podłączone
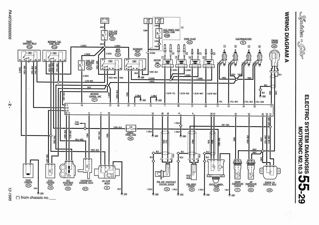
schemat pokazuje, że 'duże' świece są połączone parami 1-4 2-3 i 'małe' świece parmi 4-1 3-2, a każda z tych czterech par osobno ma połączenie ze sterownikiem
czyli iskra na 'małej' świecy może być sterowana niezależnie od świecy głównej
odłączenie świec pomocniczych musi zatem wpłynąć na pracę silnika
cewki na pierwszym i drugim cylindrze zasilają 'duże' świece, a na trzecim i czwartym 'małe', w układach jakie podałem powyżej
przeskok iskry na obu świecach jednego cylindra może być niezależny od siebie i wysterowany względem potrzeb
dorzucam sam schemat układu zapłonowego, gdzie widać, jakie jest połączenie świec
Załącznik 29761
Idea Twin Sparka jest niestety jedna. W dużych komorach spalania (duża średnica tłoka) rozchodzenie się czoła płomienia po okresie indukcji (okres indukcji jest stały i prawie nie zależny od prędkości obrotowej, okres indukcji powstaje po przeskoku iskry i trwa do momentu pojawienia się płomienia) jest nieraz zbyt powolny w przypadku świecy umieszczonej centralnie. (Prędkość rozchodzenia się czoła płomienia jest zależny od prędkości obrotowej, ale nie idealnie proporcjonalnie) W związku z tym zapon dwu świecowy polepsza szybkość rozchodzenia się czoła płomienia i przyspiesza spalanie dając wyższe ciśnienie spalania, a co za tym idzie wyższe ciśnienie efektywne (i moc) oraz twardszą pracę silnika. Ponadto sprzyja zmniejszeniu zawartości NOx w spalinach, gdyż duża komora spalania sprzyja powstawaniu NOx. O ile w starych TS 8V chodziło bardziej o to pierwsze to w TS 16V już niestety o to drugie. Niestety dwu świecowy zapłon pozwala zapalać mieszankę troszkę uboższą i ECU ma to zaprogramowane co za tym idzie opornie chodzi na jednej świecy. Jak już wspomniałem zmiana softu w sterowniku, mogła by problem rozwiązać.
Co do JTS to ma prawo chodzić na 4 świecach. Wynika to z tego że JTS realizuje częściowa koncepcję ubogich mieszanek i wykorzystuje uwarstwienie ładunku. Uwarstwienie ładunku to rozwiązanie które umożliwia zgromadzenie np. wokół świecy mieszanki zdolnej do zapłonu (lambda 0,7 - 1,4 dla koncepcji mieszanek ubogich >1,1) , podczas gdy w innych miejscach komory spalania mieszanka może być bardzo uboga (lambda 1,5 - 1,9).
Aktualnie uwarstwienie ładunku stosowane jest w większości silników, i nie musi być to silnik o wtrysku bezpośrednim.