ja to czeka aż będą niższe temp. Wezme wtedy lapka i porobię logi. Zobaczę jak efektywna jest taka nagrzewnica :)
Printable View
ma ktoś na zbyciu centralkę podgrzewacza płynu do AR 156?
taka kostka: (taka sama w fiacie Bravo,Brava i Marea 98-01)
Załącznik 109653Załącznik 109654
dokładnie to ta centralka.
wychwyciłem na allegro cały układ podgrzewacza od termostatu do nagrzewnicy ze sterownikami ale brakuje mi tylko tej centralki i mogę montować
mi to wygląda na przekaźnik podwójny. Spróbuj go zastąpić 2 przekaźnikami 50A
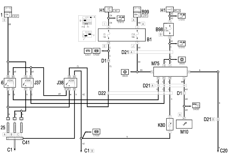
nie jest to przekaźnik podwójny. Jest to centralka sterująca z pewnymi danymi wejściowymi i sygnałami wyjściowym. Spójrz na schemat. Pod numerem M75 jest owa centralkaZałącznik 109682
- - - Updated - - -
zastąpił bym ją czymś innym gdybym wiedział jak to ma dokładnie działać
ważna jest temp. silnika, napięcie i obroty silnika
http://www.forum.alfaholicy.org/zrob...utomatyka.html
Jeżeli ktoś chciałby mieć tą centralkę to na allegro są jeszcze chyba 2 za śmieszne pieniądze jako przekaźniki. Goście sami nie wiedzą co to jest :)
emo wiem o tym temacie i czytałem wszystkie chyba tematy na temat dogrzewania JTD, ale lubie mieć wszystko jak oryginał a że udało mi się zakupić całość razem z czujnikiem temperatury to szkoda dalej klecić coś ręcznie.
Gdybym nie znalazł tej centralki to coś bym kombinował, ale jednak się udało :)
Jasna sprawa, fabryka w tej kwestii jest napewno lepsza :)
Daj znać jaka jest sprawność pracy tego dogrzewacza.
Wiesz może gdzie i jak najlepiej byłoby podłączyć jakieś diody sygnalizacyjne, które mówiły by mi o tym kiedy świece grzeją? Nie jestem elektrykiem. Umiem połączyć jak mam schemat, ale wstawić coś dodatkowo nie mam takiej wiedzy :)
najprościej to podczepić się pod piny nr 87 przekaźnika j36 i j37. Poprowadź od nich 2 przewody do miejsca w którym chcesz zainstalować dodę. Weź diodę LED i 2 rezystory o wartości zależnej od typu diody (ale np 4.7kohm i 10kohm dla diody białej 3mm) Do końca przewodu od j36 doczepiasz 10kohm, do końca j37 4.7kohm. Łączysz 3 elementy ze sobą - 2 końcówki rezystorów i dłuższą nóżkę diody led. Krótszą końcówkę diody led dołaczasz do masy.
Jak będą grzały 3 świce to dioda będzie świciła najjaśniej
2 świece - trochę słabiej
1 świeca - dosyć słabo
0 świec - wcale.
Witam
Zrobiłby ktoś fotkę tych bezpieczników 30 i 50A znajdujących się na ścianie grodziowej silnika obok filtra paliwa....
Cześć emo94.
Ponieważ podczas testów, ani razu nie pojawiło się zasilanie na grzałki a znalezienie panela sterującego, który ponoć to obsługuje graniczy z cudem, mam prośbę czy byłbyś w stanie pomóc w stworzeniu schemat układu sterującego, który można by wykorzystać do sterowania na początek dwoma grzałkami.
Dobrze by było jakby układ miał zabezpieczenie przeciążeniowe tak aby zabezpieczyć układ przed zwarciem. Temperaturę płynu wziąłbym z czujnika na przewodzie, który rozłączałby obwód po osiągnięciu temperatury około 60°C, ładowanie myślę że dałoby radę wykorzystać z samej kontrolki tak jak masz to w przypadku twojego manuala do podgrzewacza płynu. Z tym że myślałem aby wstawić w szereg opornik który przy spadku napięcia powodowałby że nie załączałoby się sterowanie.
Co do obrotów to nie mam pojęcia jakby taki sygnał podłączyć.
Dałbyś może jeszcze namiary na sklep gdzie zaopatrujesz się w elektronikę - widziałem gdzieś w temacie Follow me home, ale teraz na szybko jakoś nie mogę znaleźć.
pozdro
krzyzie
- - - Updated - - -
Mogę ale dopiero jutro mógłbym je wstawić na forum - jak nikt do tego czasu nie wstawi to nie ma problemu.
kolego, w dziale zrób to sam zamieściłem manual ze schematem i opisem :)
Panowie - mordujcie użytkownika jaboleq żeby napisał jaki ma numer panela sterującego bo on jako chyba jedyny ma właściwy panel - przynajmniej tak napisał.
Ja osobiście chyba wiem jaki to numer - i z całą pewnością nie jest to 156062223 i 156062227 który podaje elearn i o którym piszecie i którego nikt nigdy nie widział (nie widział bo takiego nie ma).
Jak napisałem - chyba wiem - i napiszę w poniedziałek jak sprawdze że działa, żeby nikogo nie wprowadzać w błąd bo w tym temacie jest trochę błędów i nieporozumień mieszających ludziom w głowach i wprowadzających w błąd.
Paczka z klamotami (oryginalna wiązka, grzałka nagrzewnicy od 156 a nie od 147 i panel) leży juz u mnie w domu - własnie listonosz przyniósł.
Ale jak nie będzie foty albo linka do foty przedstawiającej te dwa bezpieczniki 30A i 50A na ścianie grodziowej w komorze silnika jtd to nie napisze co to za panel. ;-))
I te panele są dostępne i niedrogo.
Nie wiem czy odpowiadają fotki ale tak na szybko:
Załącznik 110138Załącznik 110139
Cześć - kurcze nie wiem dlaczego, ale przeoczyłem ten manual i cały czas myślałem, że dostępny jest tylko do nagrzewnicy płynu - czyżbyś miał zamontowane dwie dodatkowe nagrzewnice - elektryczna i płynu chłodniczego?
Mam jeszcze pytanie do schematu z manuala - na schemacie masz dwa źródła zasilania V1 i V2 czy jest to tak realizowane czy można dać zasilanie na przekaźniki S3-12 z tego samego zasilania które sterują tymi przekaźnikami.
Jak coś źle pytam to mnie popraw.
No i jeszcze jedno gdzie kupujesz wszystkie części i płytki?
emo94 - czy program w którym robiłeś symulację, ma może opcję projektowania płytek. Niestety elektronika o ile schematy jeszcze sobie radzę o tyle projektowanie to na razie wolałbym się nie brać. Pytam bo jakbys miał schemat płytki to wtedy wytrawiłbym sobie płytkę zakupił części niezbędne i spróbowałbym uruchomić nagrzewnicę, tym bardziej że zima idzie :)
krzyzie
Emo94 nie ma już nagrzewnicy do płynu :)
@ mam już tylko nagrzewnicę powietrza. Wydaje mi się to bardziej skuteczne rozwiązanie.
@ V1 i V2 użyłem do tego, żeby schemat był bardziej czytelny. Napięcie zasilania układu sterującego jest jedno, wzięte spod zapalniczki (o czym pisałem w manualu)
@ nie mam projektu płytki. Multisim tego nie obsługuje. Nie trawiłem płytki, użyłem uniwersalnej płytki do montażu przewlekanego (miała już otwory)
@wszystkie elementy miałem "pod ręką", ale kiedyś kupiłem sporo rzeczy z lispol.pl
Witam
Przeprowadziłem małe śledztwo z którego wynika, że jesli w samochodzie był silnik był 1,9 16v lub 2,4 20v i nagrzewnica miała dodatkowa grzałkę (2 niebieskie wtyczki i jedna szara i wiązka nagrzewnicy miała 2 dodatkowe przekaźniki pomiędzy nagrzewnicą a wentylatorem nagrzewnicy) to panel klimatronika ma numer:
1560334760 wersja europejska czyli SX
albo
1560334750 wersja angielska czyli DX
Tak przynajmniej było w 8 przypadkach. Nikt nigdy nie widział panelu 156062223 - wg mnie taki istnieje tylko w eperze.
Teraz najgorsze - po podłaczeniu na "szybko na stole" mój zestaw również nie działa. Napiecie powyżej 12,2V - wiec zagadka lezy albo w sygnale predkości obrotowej silnika (musi byc powyżej 700obr) albo w sygnale temperatury silnika (musi być poniżej 60st. C) (w przypadku 2,4 jest z czujnika k35, w przypadku 1,9 jest z pinu komputera sterujacego).
Może trzeba podłączyć się z kabelkiem przez obd i włączyć?
Witam!
Ja mam panel klimy 156062227 z Crosswagona i różni się tylko kolorem od 156062223 (platynowy zamiast srebrny). Ja u siebie dokładnie sprawdzałem moduł ostatni zwykły czyli 156051440 i za nic nie podawał napięcie na grzałki nagrzewnicy w przeciwieństwie do tego z Crosswagona.
Postaram się w najbliższym czasie porobić dodatkowe testy aby określić czy grzałka działa dokładnie tak jak opis z eLearna.
W jaki sposób podłączyć prawidłowo tą nagrzewnicę?
Aktualnie mam podpięte dwie wtyczki: Szara + niebieska, są one podłączone równolegle przez jakieś rozgałęzinie. Natomiast obok wiszą jescze dwie wtyczki nibieskie.
Czy prawidłowe podłączenie nagrzewnicy wykorzystujące maksymalnie jej możliwości to podłączenie wszystkich wolnych wtyczek pozbywając się tego rozgałęzienia równoległego?
Fabrycznie po FL podłączali tylko 2 wtyczki - jedną niebieską i jedną szarą. Rozgałęzienie było nie wykorzystywane. Bardzo dziwnie to zrobione jest - i nie ma żadnych informacji o tym po FL, bo eLearn przed FL mówi, że powinny być wszystkie podłączone.
Po prostu jedna grzałka jest nie wykorzystywana. Można podłączyć sobie tą drugą ale zabezpieczenie prądowe zamiast 50A jest tylko 30A i proponuję puki co zostawić jak jest.Pytanie jaki masz panel bo możliwe, że mimo posiadania grzałki w ogóle jest ona nie wykorzystywana.
???????? hm bu :-(
No to chyba jesteś pierwszym który widział taki klimatronik. Naprawdę teraz nie wiem co mam myśleć po tygodniowym dzwonieniu po ludziach i wypytywaniu o nagrzewnice i grzałki...
Jesteś w o tyle lepszej sytuacji, że podłączałeś to do 1,9 - a my (przynajmniej ja) do benzyniaka. Cały czas się zastanawiam czy sygnał temperatury i obrotów jest taki sam z kompa diesla i kompa benzynowego.
Mój zestaw pochodzi z jednego samochodu - oryginalna grzałka, wiązka przewodów, klimatronik. Makarony w fabryce nie ciągnęłyby w dieslu kabli od akumulatora, nie wkładaliby innej wiązki przewodów, nie dokładaliby grzałki żeby na koniec założyć niewłaściwy klimatronik.
Ostatnio "Smażyło" mi nogi pomimo, że wskazówka ledwo zbliżała się do pierwszej kreski 50*C. Klimatronik był puszczony bodajże w automacie. Możliwe, że działa.
Bezpieczniki obok filtra paliwa mam 30A i 50A. Silnik CF3 150KM 2.4JTD.
Podłączone grzałki mam narazie z jednej rozgałęzionej wtyczki. Dwie niebieskie wiszą luzem.
Zamieszanie z tymi wtyczkami to nie jest pozostałość po "akcji serwisowej"?
W tygodniu postaram się sprawdzić działanie farelki z miernikiem lub żarówkami aby wykluczyć efekt "placebo".
Wg schematu i tego co ja mam - to rozgałęzienia nie ma, 2 niebieskie i 1 szara wetknięta w grzałkę. A ty jaki masz klimatronik? Jak nie problem to wyciągnij radio i zobacz.
U mnie w 2.4 jtd 10V 150 KM jest zamontowany klimatronik o nr. 1560334760, do nagrzewnicy podłączona jest tylko niebieska i szara wtyczka, jedno miejsce jest wolne i reszta wtyczek "wisi". Nie mam pojęcia czy działa ta nagrzewnica, jakoś mega szybko nie robi się ciepło zimą, ale powietrze lekko ogrzane leci stosunkowo szybko.
pawel2910 zasadniczo są trzy wtyczki:) Jeśli u Ciebie "reszta wisi" to znaczy że masz podpięte jak ja, jedna wtyczka rozgałęziona (szara przechodzi chyba na szarą + niebieską) dwie luźne niebieskie wiszą... tylko czemu jakoś tak dziwnie?
Postaram się sprawdzić na dniach nr klimatronika i działanie ogrzewania. Nie ukrywam, ze z tym numerem może mi się nie udać, ponieważ kiedyś jakoś "zabezpieczyłem" radio i nie pamiętam jak:) Da radę sprawdzić te numery bez demontażu radia?
W grzałce są trzy grzałki. To rozgałęzienie powoduje połączenie dwóch grzałek w szereg - grzeje więcej grzałek ale słabiej bo wzrasta opór całości, więc spada prąd przez nie płynący. Szara wtyczka w oryginale zasila tylko jedną grzałkę przez bezpiecznik i przekaźnik 30A. Dwie niebieskie zasilają 2 grzałki przez bezpiecznik i przekaźnik 50 A. Wszystko przez bezpiecznik 70A na akumulatorze.
Jeśli masz bezpieczniki 30 i 50A to wypnij to rozgałęzienie i wepnij 2 niebieskie i 1 szarą bezpośrednio w grzałkę nagrzewnicy.
Jak sprzawdzić czy grzeje? Najprościej to weź żaróweczkę, podlutuj do niej 2 kable. Jeden włóż do czarnego kabla, drugi do czerwonego kabla którejś ze wtyczek podpiętych do nagrzewnicy - jak zaświeci tzn że grzałka jest zasilana.
np. u mnie wsadzone były dwa bezpieczniki po 30A, ale jeden obwód wykonany był przewodem o większym przekroju, więc bez obaw wymieniłem jedną 30stkę na 50A.
połączenie równoległe - mniejsza oporność, więcej ciepła, ale większy prąd i większe obciążenie aku/alt.
- - - Updated - - -
z tego co zauważyłem, to przy podłączeniu zgodnym z elearnem Pmax=700W Imax=50A,
przy połączeniu 2 spiral szeregowo i 1 bezpośrednio, Pmax=350W Imax=25A
Najprawdopodobniej w szereg jest wtedy gdy do dyspozycji jest tylko jeden i to pewnie ten cieńszy przewód. Ten rozdzielacz to w ogóle jest z alfy 147 - i tylko tam była taka rozdzielka (czemu to nie wiem - zresztą schemat dla 147 jest inny niż dla 156. coś tam poprawili i w 147 wyszło gorzej niż w 156).
Więc jeśli masz tą rozdzielkę to najprawdopodobniej adaptowałeś grzałkę od 147.
Co do równolegle - jak podepniesz bez rozdzielki to będziesz miał równolegle - dwie niebieskie są równolegle z jednego przekaźnika i są razem równolegle z szarą wtyczką zasilaną z drugiego przekaźnika.
Czy będzie lepiej? jesli masz odpowiednią instalację - czyli 2 dodatkowe przewody, z czego jeden grubszy, masz bezpieczniki 30 i 50A to będzie lepiej (i bezpiecznie).
Szczegóły jak lepiej napisał emo94 powyżej.
Cześć.
Możesz załączyć schemat ze 147. U mnie jest jedna wtyczka niebieska zasilana z przekaźnika 50A i dwie wtyczki niebieska i szara podłączone szeregowo przez szary rozdzielacz.
Według eLerna do 156, którego posiadam powinno być podłączone przez rozdzielacz równolege. Installacja wygląda oryginanie i nie wydaje mi się, żeby ktoś adoptował to z 147, ale pewności nie mam.
krzyzie
Kryzie - schemat jest w poście #15. Tam wprawdzie jest narysowane że wszystkie grzałki są równolegle - ale jest inny niż w 156 (zasada ta sama ale w 156 jest inaczej.) Rozdzielacz wygląda oryginalnie bo ten rozdzielacz ma oryginalną naklejkę z logiem - więc pewnie był robiony przez fabrykę. Skąd to sie bierze w alfach to nie wiem - być może pozostałość po jakiejś akcji serwisowej. Faktem jest że jak się ogląda grzałki od 147 na allegro to bardzo często są one z tym rozdzielaczem. Grzałki od 156 (mimo że wg mnie jest taka sama jak w 147) razem z rozdzielaczem to na allegro nie widziałem (może słabo patrzę).
Między nagrzewnicą a wentylatorem nagrzewnicy masz jeden przekaźnik czy dwa?
Jeśli dwa - to masz wiązkę od 156, jesli jeden - to od 147 - tak przynajmniej wynika ze schematów.
No to masz oryginalną wiązkę od alfy 156. Wg mnie powinieneś mieć 2 niebieskie i jedną szarą wtyczkę wpiętą bezpośrednio w grzałkę bez tego rozgałęzienia.
Sprawdź jeszcze tę złącze zasilania znajdujące się po prawej stronie wentylatora nagrzewnicy. Powinny być tam 3 przewody: różowy, czerwony i cieńszy czerwono-czarny. I te przewody powinny iść w obie strony: tzn w stronę nagrzewnicy i w stronę silnika (żeby nie było sytuacji że są przewody w wiązce nagrzewnicy a nie ma w wiązce idącej od akumulatora). Jak będziesz miał to w łapie to sprawdź czy na wszystkich przewodach masz 12v.
Bardzo ale to bardzo dziwi mnie to że twoja grzałka nie działa. Masz odpowiedni samochód - wskazujący że dodatkowa grzałka mogła wyjechać z fabryki, masz oryginalną wiązkę, masz panel taki jak w innych samochodach tego typu - wszystko wskazuje na oryginał - więc czemu Ci to nie działa?
Sprawdź:
1. Po VINie czy Twój samochód wyjechał z czymś takim z fabryki,
2. Cy masz zasilanie 12v na wszystkich przewodach tego złącza obok wentylatora
3. Wyjmij oba przekaźniki i sprawdź czy jest przejście przez styki (jeden koniec cewki przekaźnika na 12v, drugi na masę, miernikiem sprawdź czy jest przejście przez styki zwierne (te duże piny)
Też mam panel z nr ....60 i nawet wyjęty z samochodu - i też mam ochotę zajrzeć do niego - tylko nie mam czasu.
Możnaby jeszcze zrobić sprawę inaczej tylko dużo zachodu z tym. Trzeba kumatą osobę z programatorem i sprawdzony działajacy panel. Zgrywamy zawartość eepromu z działającego panelu i wgrywamy w dowolny inny i mamy taki panel jak ma jaboleq.