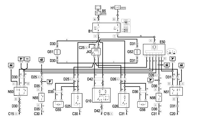
Oświetlenie kabiny działa na odwrót.
Witam.
przeszukałem już forum i nie mogłem znaleźć rozwiązania mojego problemu.
Próbowałem już wszystkiego,
oświetlenie w kabinie świeci mi na odwrót, po zamknięciu centralnego zaczynają świecą żarówki górne po otwarciu drzwi gasną te żarówki .
w drzwiach na żarówkach jest prąd cały czas czy otwarte czy zamknięte.
przekaźnik oświetlenia wymieniony, problem został.
żarówki z drzwi wyjęte były poprzepalane.
Czasami jest tak, że przy dłużej otwartych drzwiach zapalają się ale po zamknięciu drzwi nie gasną,
po odpaleniu silnika nie gasną.
Proszę o pomoc.
166 to moja druga alfa, jestem mega zadowolony, ale te oświetlenie mnie irytuje bo podejrzewam, że przez to rozładowuje mi akumulator ( wytrzymuje dwa dni nieładowania)
145 jest pierwsza i zostaje w rodzinie :)